导读
谈及生产石墨烯,大家往往会联想到“化学物质、催化剂、昂贵的材料和设备”。最近,堪萨斯州立大学的物理学家团队开发了一种利用“爆炸法”高产量制备石墨烯的途径,整个工艺主要利用了三种元素:「碳氢化合物气体」、「氧气」和「火花塞」。
石墨烯
之前,虽然我在多篇石墨烯相关的文章中,多次介绍石墨烯的特性、优点和应用,不过还是大家再回顾一下,毕竟这些知识很重要。
石墨烯,是世界范围内最为广泛研究的一种材料。结构上,它是一层六角形蜂巢结构组成的碳原子薄片。作为一种新型材料,它具有多种优异特性例如「高强度」、「超轻薄」、「不透水」、「导电导热性能好」、「柔韧性好」。
它的应用领域包括「电子和半导体器件」、「柔性设备」、「光学设备」、「复合材料」、「油漆和涂层」、「传感器」和「计量设备」等等。

(图片来源于:维基百科)
制备方法
目前,现有的石墨烯的常规制备方法包括:「微机械剥离法」、「外延生长法」、「化学气相沉淀CVD」、「氧化石墨还原法」等等,另外之前我还介绍过一些新型方法例如:「石墨烯制备的新方法:激光诱导相分离」。在本文中,我就不进行详细介绍了,有兴趣的朋友也可以持续关注我以后发布的文章,或者自行查阅研究。
重点要说的是:「目前这些众多的制备方法尚不能很好地满足工业化的要求」。因为,产业化要求技术稳定、成本低廉、生产周期短、制备出的石墨烯品质高。
然而,例如微机械剥离法,虽然操作简单,制备出的石墨烯品质高,但是获取的石墨烯尺寸较小,且效力低,成本高,可控性差;化学气相沉淀CVD法和外延生产法,都需要高温和催化剂条件;而氧化石墨还原法,则需要强氧化剂浓硫酸、浓硝酸、高锰酸钾及还原剂水合肼、硼氢化钠等多种化学物质,制备时间也较长,有一定的安全和环境风险。
新专利技术
最近发布的一项专利“含碳材料爆炸法高产量制备石墨烯的工艺”,能够在一定程度上克服上述制备方法的缺点,为石墨烯工业化生产带来希望。
堪萨斯州立大学物理系教授 Chris Sorensen ,是这项专利的领导者,研究人员包括堪萨斯州立大学的博士后研究员和物理讲师 Arjun Nepal,前访问学者 Gajendra Prasad Singh 。
以下图片左起:堪萨斯州立大学研究员、物理系博士生 Justin Wright ;物理系教授Chris Sorensen ;博士后研究员和物理讲师 Arjun Nepal。

(图片来源于:堪萨斯州立大学)
不同于其他的石墨烯制备方法,该方法十分简便、有效、可拓展至工业级别。这种方法给人感觉有点类似“爆米花”,可是爆出的是“石墨烯”,不过它们的原理却大相径庭。具体方法简单描述如下:
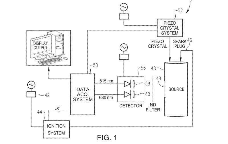
将乙炔或者乙烯气体以及氧气装入容器内,然后使用汽车火花塞引燃容器内气体,随后搜集爆炸形成的石墨烯。

(图片来源于:USPTO)
对于这种方法,我们先来看看 Sorensen 教授怎么说 :
“我们已经发明了一种量产石墨烯的可行工艺,该工艺具有很多优点,例如经济合理性,即具有大范围生产的可能性以及避免化学材料的缺乏。这些优势当中,最佳的特性就是该工艺制备一克石墨烯所需要的能量,比其他工艺少很多,因为它需要的只是一个火花。”
偶然的惊喜
还记得那篇《一个偶然的惊喜:科学家发现“光子水”》的文章吗?科学家也是通过一个偶然的机会,意外地发现了“光子水”。然而,很多重大科学发现都有相似之处:有心栽花花不开,无心插柳柳成荫。
对于Sorensen团队来说,这也是一个“偶然的惊喜”。他们在开发黑碳气溶胶时,生产出了石墨烯。整个过程通过在17公升的铝容器内,填充乙炔和氧气,然后使用火花塞点火,在容器内形成爆炸。

(图片来源于:堪萨斯州立大学)
爆炸后,烟尘形成了一种气溶胶。

(图片来源于:堪萨斯州立大学)

(图片来源于:堪萨斯州立大学)
Sorensen 说看上去有点像“黑色的天使蛋糕”,最终的劳动成果如下图所示:

(图片来源于:堪萨斯州立大学)
但是通过进一步的分析后,研究人员发现气溶胶,不仅仅是看上去的像“黑色的天使蛋糕”。
意外的惊喜的是:它是石墨烯!
对此,Sorensen 的说法如下:
“我们本来没有计划制造石墨烯,我们计划制造气溶胶凝胶,但是我们很幸运,通过一次偶然的意外制成了石墨烯。”
意义
传统的石墨烯制备方法是能源密集型的,能量消耗大,不环保,且十分危险,产量又低。然而,Sorensen 的团队通过少量能源,大量制造石墨烯,且没有涉及危险的化学物质。研究人员Nepal说:
“我们的实验真正的魅力在于我们能以克的数量级,而不是毫克的数量级生产石墨烯。”
未来
现在,研究团队还包括了物理系博士生Justin Wright、Camp Hill、Pennsylvania,他们正致力于提高石墨烯的品质,将实验室工艺拓展到工业级别。
同时,他们也正在正升级一些设备,以便引爆后,能快速地从容量内获取石墨烯,只需要几分钟时间。Sorensen 认为,更快速地获取石墨烯有利于提高该材料的品质。
参考资料
【1】http://www.k-state.edu/media/newsreleases/2017-01/graphenepatent12517.html
更多前沿技术和创新产品,请关注微信公众号:IntelligentThings,或者联系笔者个人微信:JohnZh1984